背景
未来新型航天飞行器具有飞行速度快、航行时间长等特点,已成为世界各航天大国的重要研究热点。为保障飞行器在长时间承受气动加热条件下安全飞行,防隔热复合材料的应用起到至关重要的作用。目前,针对航天飞行器防热复合材料存在层间性能薄弱、制备效率低,隔热陶瓷基复合材料夹层结构芯材性能薄弱、采用手工缝合增强的现状,文章从设计、制备及应用等方面分析总结了国内外防隔热复合材料及Z-pin增强技术研究现状,提出了我国未来Z-pin增强防隔热复合材料技术的发展趋势。近日南京航空航天大学复合材料工程自动化技术研究中心李勇教授团队发表了一篇《Z-pin增强防隔热复合材料研究现状及发展趋势》文章。
热防护材料和结构是航天飞行器设计和制造中的关键技术之一。随着航天飞行器在速域和空域中应用的不断拓展,不仅对防隔热复合材料的组分和结构等性能要求提升,而且满足极端服役温度环境也上升了新的高度。例如,欧洲IXV实验飞行器在热防护头锥、翼前缘和体襟翼等部件上均采用C/SiC复合材料,服役温度超过了1600℃,体现了超高的制备工艺水平和技术成熟度。欧美一些国家高度重视航天热防护技术,美国国防高级研究计划局(DARPA)将热防护系统(ThermalProtectionSystem,TPS)与先进复合材料列为高超声速飞行器五大关键技术之一,并不断改进和使用新的材料,以满足未来装备发展需求。由此可见热防护材料在航天飞行器的应用具有举足轻重的地位。目前,热防护系统TPS结构中复合材料层间性能薄弱、制备效率低的问题是限制其在航天飞行器结构部件上应用的关键因素之一。为了改善复合材料层间性能薄弱问题,学者们在基体增韧、界面改善等方面做了大量研究,主要包括三维编织、缝合和层间颗粒增韧等。三维编织一般需要配备大型制造设备,工艺成本较高,不适用于复杂异型曲面构件,且不适合现在广泛使用的预浸料成型。热防护系统TPS夹层结构中芯材性能较弱,芯材-面板一体化缝合工序采用手工缝合方式,生产效率低、成本高成为制约生产的短板之一,同时由于手工缝合效果受人员操作经验影响,产品质量稳定亦存在可提升空间。
防隔热复合材料研究现状 防隔热复合材料作为一种轻质多功能的夹层结构,其防热面板和隔热芯材的设计至关重要。通常采用连接结构对耐高温的上面板和下面板进行连接。在服役过程中,上面板不仅需要克服外界的高温影响,还需要承担气动载荷。下面板通过与机身结构相连接,在面板与机身之间分担结构载荷。连接上下面板的连接结构,一方面需要在冷热之间协调自身结构变形,另一方面还需要在高温下具备良好的承载能力。由此可见,防隔热复合材料结构设计对其承载能力和隔热性能有着很重要的影响,而结构优化设计和材料选择是设计出合理的防隔热一体化热防护复合材料的关键。目前,防隔热一体化热防护方案有以下几种。 (1)波纹夹芯一体化热防护。该方案由波纹板+隔热芯材组成,须在较高的温度梯度下,采用腹板连接上下板,如图1所示。该结构可以承受较高的气动压力载荷,且上下板之间留有一定的空隙,可以添加隔热材料,实现隔热和承载功能一体化。但结构中腹板在受热时,局部温度会过高,需要采用较厚的隔热层来消耗热流。因此,设计该结构时,需要在考虑承载能力的同时降低热短路效应。针对该方案的缺点,学者们提出了采用桁架板+隔热夹芯结构,镂空的腹板不仅在垂直方向上保持承载能力,还可以有效消耗热流,防止结构局部温度过高。

图1 波纹夹芯一体化热防护TPS
综合来看,波纹夹芯一体化热防护结构内部较为复杂,需要考虑材料结构的厚度、角度、镂空大小和位置等,复杂的结构需要考虑加工成本和制备效率问题,因此还需要更深入的研究。 (2)刚性隔热夹芯一体化热防护。Langley研究中心与洛克西德·马丁公司开发了一种新型一体化热防护系统。其结构中上下面板分别采用SiC/SiC材料和耐热树脂基体复合材料制备,并通过粘接的方式与夹芯结构连接,夹芯结构采用SiC纤维增强复合材料包裹氧化铝增强热障隔热条。该结构具有良好的承载性能,且热短路效应相对较低;但其制备工艺较为复杂,且上下面板与芯材之间的粘接强度是该结构的主要问题。
图2 刚性隔热条夹芯一体化热防护TPS
(3)多级结构一体化热防护。该方案具备优良的隔热性能,其腹板和面板都采用夹芯结构,同时芯材空隙间可以添加隔热材料,因此该结构不仅能提高材料结构的承载能力,而且还能降低材料结构的热导率。该结构制备工艺中的主要难点是腹板与面板和芯材面板之间的连接强度。美国SMARF研究机构设计了ITPS蜂窝夹芯结构,该结构采用陶瓷基复合材料,并在蜂窝空隙间添加高效的隔热材料,具有良好的隔热性能和高温承载能力。 综合来看,未来防隔热复合材料需将防热、隔热、承载等多功能集成一体,轻质、高比强度和比刚度的Z-pin增强复合材料可以使结构设计和材料选择等复杂问题简单化,从而满足热防护体系发展需求。
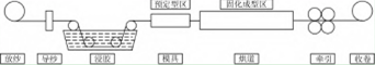
Z-pin增强复合材料制备 根据材料不同的性能需求,可设计不同形状和增强体的Z-pin。常见的增强纤维包括碳纤维、玻璃纤维和石英纤维,树脂基体包括环氧树脂、双马树脂、酚醛树脂等。为提高Z-pin对复合材料层合板层间性能的增韧,有学者在树脂处于半固化的状态时对Z-pin进行加捻,设计出了螺旋自锁式Z-pin,该方法制备出的Z-pin增加了与层合板接触的面积,提高了Z-pin与层合板面内的连接性能,但加捻后的纤维不在同一方向上,使Z-pin的压缩和拉伸性能下降。Julian等设计出截面为矩形的Z-pin,并对比了矩形和圆形的Z-pin在增强碳纤维/环氧树脂层合板时的压缩性能,结果表明矩形Z-pin的使用减少了纤维断裂,增加了层合板的面内性能。但矩形Z-pin目前使用较少,因其制备较为困难,形状难以控制。由此可见,对Z-pin形状结构进行改进,虽然可以提升复合材料层合板层间性能,但会降低Z-pin的力学性能,并且增加了制备工序,加大了制备难度,导致生产效率有所降低。在基体和增强相方面,学者们不仅对增强纤维进行了表面处理,改善了树脂与纤维的界面结合,而且对树脂基体进行了选择和改性,提高了Z-pin的综合性能。 由此可见,无论是通过对纤维表面进行处理来提高树脂与纤维的浸渍和化学结合程度,还是对树脂基体进行选择和改进,复合材料的性能都有所提升,充分展现了Z-pin的可设计性。制备Z-pin主要分为三个步骤:制备连续Z-pin,制备过渡预制体,转移植入Z-pin。目前主要采用连续拉挤成型制备Z-pin。如图3所示,纤维通过盛放树脂的胶槽被树脂充分浸渍后,经过模具初步固化定型,此时的树脂发生交联作用;由于Z-pin表面的纤维和树脂与模具接触较近,温度较高,因此表层优先固化,从而有效减少部分树脂流失,提高Z-pin的含胶量。通过模具后的Z-pin在阶梯式的温度中完成后固化,可以有效避免产生残余应力,提高固化度,并最终在牵引力作用下完成收卷。

图3 Z-pin拉挤成型装备示意图
背景Z-pin增强技术在复合材料领域应用现状 由于复合材料层合板的层间韧性较差,其应用受到了限制,采用Z-pin增强技术可以明显改善这一缺点。研究表明:虽然Z-pin的植入会对复合材料层合板面内造成一定的损伤,但在对复合材料面内性能要求不高的情况下,这些损伤可以忽略不计;并且Z-pin的植入可以增加复合材料的层间韧性、抗冲击性能和冲击后压缩性能等,能给复合材料性能带来正收益。南京航空航天大学孙涛采用耐高温FW-77型环氧树脂基Z-pin增强高压油管螺纹接头,并对高压油管螺纹接头的破坏模式和Z-pin增强的机理进行了分析。结果表明,该技术能有效增强高压油管螺纹接头纤维层的层间剪切强度,是因为Z-pin的桥联作用阻止了裂纹的扩展,有效地提高了构件的破坏强度。杨帆等研究了Z-pin增强复合材料双悬臂梁(DCB)结构的Ⅰ型断裂韧性,分析了不同体积分数的Z-pin对层压板的断裂韧性的影响,结果显示,含有2%体积分数Z-pin的层压板与不含Z-pin的层压板相比,端部载荷增大了5倍。总体来看,Z-pin在层合板层间增强方面的应用越来越广泛,技术也相对较为成熟。伴随着航空航天技术的发展,对Z-pin其他方面的性能也提出了更高的要求。为满足结构件的耐温性等功能性需求,马丹制备了双马来酰亚胺树脂(BMI)基Z-pin,并应用于BMI层合板结构中。李宁采用耐高温性酚醛树脂制备出Z-pin并增强酚醛层合板,测量了层合板的层间拉伸强度,但文中并没有对层合板的耐温性能进行研究。学者们对耐高温酚醛树脂进行了大量的改性研究。张光武采用纳米SiC改性苯基三乙氧基硅烷/酚醛树脂,发现树脂的耐热性得到明显提升。张天才等同样对酚醛树脂进行改性,采用硼酸和有机硅预聚物合成硼硅,在800℃下改性酚醛树脂的残重达到79%,耐热性能优异。基于树脂的耐温性,可采用更耐高温的陶瓷作为基体,实现更高温度的需求。目前采用陶瓷基体与纤维制备的Z-pin国内外相关报道较少,预计这类研究可成为未来发展的研究热点。刘韡等采用手工预缝纫的方法制备Z-pin增强陶瓷基复合材料,并分析了材料的裂纹扩展行为和Z-pin增强机制。虽然文献采用一体化成型的方式制备出Z-pin增强复合材料,但文献中并没有对其耐温性能进行研究。由此可见,对Z-pin耐热性能进行研究具备极大的潜力。除此之外,Z-pin还被用于增强导电性能和导热性能等方面。Grigoriou等通过改变Z-pin电气性能、体积含量和插入角度使夹层结构复合材料的通厚电导率增加了七个数量级。Pegorin等研究发现复合材料的通厚热扩散率随着Z-pin体积含量和导热性的增加而增加。Li等开发了Z-pin增强石墨片和碳纤维混合的层合板,其导热系数最大可达6.20W·m-1·k-1,与未植入Z-pin的空白对照组相比高出了647%。目前,Z-pin在功能性应用方面已有相关研究,但未来还有更大的提升空间。
总结展望 Z-pin增强技术不仅可以对防隔热复合材料层间起到增强作用,还可以作为连接构件使用。Z-pin质量轻,且具备可设计性,在未来航天防隔热一体化TPS结构研究中具有十分重要的经济价值和应用价值。但是,目前Z-pin增强技术的研究发展也存在一些问题和不足,结合Z-pin材料的特点和研究现状,Z-pin增强防隔热复合材料主要呈现以下发展趋势。 (1)超高耐热性能要求。Z-pin应用于航天飞行器防隔热一体化TPS结构中,需要满足极端的服役温度,对其耐热性能要求非常高。目前制备的Z-pin并不能满足上千度温度的要求,极大地限制了Z-pin的应用。采用耐高温的陶瓷基树脂可以实现耐温性能需求,这将是未来Z-pin的发展趋势之一。 (2)材料多功能性发展及应用。未来航天飞行器的发展对多功能复合材料的需求更加迫切,随着具备耐高温性能、导电性能、导热性能等多功能Z-pin的相继研发,其应用市场将会越来越广泛。因此,研发更多功能性的Z-pin亦将成为未来发展的趋势之一。 (3)防热/隔热/承载/轻质等多功能集成一体。将Z-pin应用于X-cor或K-cor夹层结构中的技术已经较为成熟,未来X-cor或K-cor将突破夹层结构的多功能性,并应用于航天飞行器防隔热一体化TPS结构中。【2025复合材料展】【广州复合材料展】【北京复材展】
江苏大秦国际展览有限公司
承办单位江苏大秦国际展览有限公司
电话:400-916-2668
邮箱:clmcexpo@163.com
地址:苏州国际博览中心 ( 江苏苏州工业园区苏州大道东688号 ) 官网:www.csin-expo.com.cn
扫码关注获取
更多展会资讯